星三角电路图(星三角电路图接线方法)


小七最近逛论坛的时候老能看到一个问题:“从业多年,你还记得怎么画星三角电路图吗?”本来小七觉得星三角一个电工入门的图而已,大家肯定都会的,谁知道评论区逛一圈,齐刷刷一片说不记得画的,当时给小七吓得,就像这样子。


所以!小七今天打算把这个基础的电路拿出来大家再一起来学习学习。虽然咱这一行经验很重要,但是基础知识我们也不能忘是不是!就让我们一起来学习吧!


1、星型-三角型降压启动的接线方式


三相异步电动机接线盒有U1、U2、V1、V2、W1、W2工6个接线端,如图1所示。当U2、V2、W2三端连接在一起时,内部绕组就构成了星型连接,如图2所示;当U1、W2、U2和V1、V1、W2两两连接在一起时,内部绕组就构成了三角型连接,如图3所示。若三相电源任意两相之间的电压是380V,当电动机绕组接成星型时,每个绕组上的实际电压值为 380/=220V


当电动机绕组接成三角型时,每个绕组上的电压值为380V。由于绕组接成星形时电压降低,相应流过绕组的电流也减小(约为三角型接法的1/3)。


▲图1三相异步电动机接线盒 

          

▲图2


星三角电路图

 

▲图3


星型-三角降压启动控制电路就是在启动时将电动机的绕组接成星,启动后再将绕组接成三角,容电动机全压运行。当电动机绕组接成星时,绕组上的电压低、流过的电流小,因而产生的力矩也小,所以星-三角降压启动只适用于轻载或空载启动。


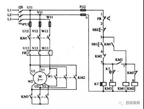
2、星型-三角型降压启动电路


-三角降压启动电路如图4所示,该电路采用时间继电器来自动控制切换。星-三角降压启动电路工作原理分析如下:

▲图4星型-三角型降压启动电路


▲图5星-三角降压启动电路元件实物连线图


①闭合电源开关QS


②星形降压启动控制


按下启动按钮SB1→接触器KM3线圈和时间继电器KT线圈均得电→KM3主触点闭合、KM3常开辅助触点闭合、KM3常闭辅助触点断开→KM3主触点闭合,将电动机绕组接成星;KM3常闭辅助触点断开使KM2线圈的供电切断;KM3常开辅助触点闭合使KM1线圈得电→KM1线圈得电使KM1常开辅助触点和主触点均闭合→KM1常开辅助触点闭合使KM1线圈在SB1断开后继续得电;KM1主触点闭合使电动机U1、V1、W1端得电,电动机星启动。

③三角正常运行控制


时间继电器KT线圈得电一段时间后,其延时常闭触点断开→KM3线圈失电→KM3主触点断开、KM3常开辅助触点断开、KM3常闭辅助触点闭合→KM3主触点断开,取消电动机绕组的星连接;KM3常闭辅助触点闭合,使KM2线圈得电→KM2线圈得电使KM2常闭辅助触点断开、KM2主触点均闭合→KM2常闭辅助触点断开,使KT线圈失电;KM2主触点闭合,将电动机绕组接成三角方式,电动机以三角连接正常运行。

④停止控制


按下停止按钮SB2→KM1、KM2、KM3线圈均失电→KM1、KM2、KM3主触点均断开→电动机因供电被切断而停转。

⑤断开电源开关QS


【提示】现场在连接电缆时,务必将电动机接线盒内各端子上的短接片取掉!


-三角启动电路时电工必须掌握的电路,大家不要因为有一定的工作年限了,就忘了星三角电路图。何况星三角电路图不止出现在电工入门,在很多自动化的项目中也有星三角的存在,所以杨鹏涛老师特意推出
《星三角正反转的自动化应用》课程,在带大家巩固电工基本知识的同时,借以LOGO控制器,帮助大家加深对继电器电路以及简单PLC控制电路的认知!


还在等什么呢?快来加入我们一起学习吧!完成电工进阶!




课程简介

本课程以饲料行业粉碎机控制和重工装备制造行业数控大立车主轴控制为案例,从元器件选型和原理图绘制,到程序编写与调试,到联动调试与维修。

适学人群

1、工厂机电维修人员

2、工厂电工需要提升技能人员

3、大中转院校


课程大纲


1章:饲料行业粉碎机正反转案例


 第一节:项目引入与元器件选型

 第二节:原理图绘制

 第三节:程序和组态画面编写与调试

 第四节:控制柜装配与接线注意事项

 第五节:联动调试与故障维修


2章:数控大立车主轴电机正反转与制动案例


 第一节:电力制动的概念与应用

 第二节:项目引入与元器件选型1

 第三节:元器件选型2

 第四节:程序和组态画面编写与调试

 第五节:控制柜装配与接线注意事项

星三角电路图 第六节:联动调试与故障维修

 第七节:课程总结1

 第八节:课程总结2



讲师简介


杨朋涛,

从事数十年电工现场工作,曾在世界五百强某大型铝电公司,某大型矿山装备制造公司和锂电池自动化生产线装备制造公司从事电控装配、调试、技改、维修工作、售后服务工作。并多年从事非标自动化设备现场调试工作,积累了大量的现场实操经验。熟悉各种电器元件、低压配电、电力拖动电路、自动化控制线路及部分硬件与软件编程。




喜欢点这里
免费学PLC和电工课程,点阅读原文

转载请说明出处 内容投诉内容投诉
九幽软件 » 星三角电路图(星三角电路图接线方法)